兩臺丹佛斯變頻器與西門子plc S7-200Smart之間Modbus通信。以下是變頻器的地址
讀頻率 功能-讀數據保持寄存器4 地址16130(參數1613*10);
讀電流 功能-讀數據保持寄存器4 地址16140(參數1614*10);
讀其它參數參見文檔MG02C641 P63。
寫頻率 功能-寫數據保持寄存器4 地址3100(參數310*10)。
其它參數參見文檔MG02C641 。
啟停、正反轉 功能-寫數據保持寄存器4 寄存器編號50000(輸入數據:變頻器控制字寄存器 (CTW)。)
正啟動16#047C 反轉16#847C 停止16#043C
參見文檔 FC102 1.1-90kW設計指南MG11BC41 P142 對CTW控制字結構的描述。
以上僅作參考。
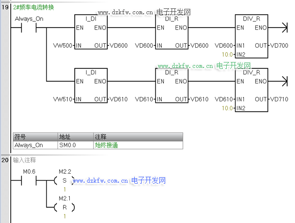
PLC例程梯形圖分享如下:


返回頂部
刷新頁面
下到頁底