組網概述
本文以 ZKA-4488-WIFI 為例介紹西門子PLC與深圳市綜科智控科技開發有限公司的IO設備進行Modbus通訊的步驟設置。ZKA-4488-WIFI 是 8 路數字量輸入(DI),8 路數字量輸出(DO),4 路模擬量輸入(AI,0/4-20mA),4 路模擬量輸出設備(AO,0/4-20mA),無線WIFI通信。
以 ZKA-4488-WIFI為例,出廠默認通訊參數如下:
ZK模塊 IP 為:192.168.0.105
TCP 端口為:10001
(注意:我們模塊出廠時默認端口為10001,客戶也可以通過ZK模塊的配置文件把ZK通訊端口改成modbus-tcp的默認端口502)
工作模式為:服務器模式
S7-200 Modbus TCP通信
1 S7-200 Modbus TCP 通信簡介
Modbus 是公開通信協議,詳細的協議和規范,請訪問 Modbus 組織的網站:http://www.modbus.org/
Modbus TCP 是通過工業以太網 TCP/IP 網絡傳輸的 Modbus 通信。S7-200 SMART 采用客戶端-服務器方法,Modbus 客戶端設備通過該方法發起與 Modbus 服務器設備的 TCP/IP 連接。
建立連接后,客戶端向服務器發出請求,服務器將響應客戶端的請求。客戶端可請求從服務器設備讀取部分存儲器,或將一定數量的數據寫入服務器設備的存儲器。如果請求有效,則服務器將響應該請求;如果請求無效,則會回復錯誤消息。
S7-200 SMART 支持做 Modbus TCP 的客戶端或者服務器,可以實現 PLC 之間通信,也可以實現與支持此通信協議的第三方設備通信。通信伙伴數量比較多的時候,可以使用交換機,擴展以太網接口。
2 Modbus TCP 指令庫
STEP7-Micro/WIN SMART 從V2.4 版本開始,軟件中直接集成 Modbus TCP 庫指令。
安裝軟件后,Modbus TCP 指令位于 STEP7-Micro/WIN SMART 項目樹中“指令”文件夾的“庫”文件夾中。如圖2.Modbus TCP庫指令所示。
指令分為客戶端和服務器兩種,目前指令版本為 V1.0。客戶端指令會占用開放式用戶通信資源主動連接,最多8個;服務器指令會占用開放式用戶通信資源的被動連接資源,最多也是8個。
圖2.Modbus TCP庫指令
Modbus TCP 客戶端:
Modbus 客戶端指令MBUS_CLIENT使用 CPU 的以下資源:
占用主動連接資源。最多有8個主動連接資源
連接多個服務器伙伴時,自動生成連接 ID。
Modbus TCP 客戶端使用以下程序實體:
1 個子程序
2849 個字節的程序空間
V 存儲器的 638 字節模塊,用于指令符號
Modbus TCP 服務器:
Modbus 服務器指令 MBUS_SERVER 使用 CPU 的以下資源
占用被動連接資源。最多有8個被動連接資源
連接多個客戶端伙伴時,自動生成連接 ID。
Modbus TCP 服務器使用下列程序實體:
1 個子程序
2969 個字節的程序空間
V 存儲器的 445 字節模塊,用于指令符號
指令庫編程后,必須從 STEP 7-Micro/WIN SMART 的為使用的指令分配庫存儲區地址。
3 Modbus TCP 功能編程
下面以一臺S7-200 SMART和一臺ZKA-4488-ETH 之間進行Modbus TCP 通信為例,詳細闡述客戶端與服務器側如何編程及通信的過程。具體的實驗環境見表1.;通信任務見表2:
表1.實驗環境
| 操作系統 | WIN7 SP1 專業版 64位 |
| 編程軟件 | STEP7-Micro/WIN SMART V2.4版本 |
| 硬件 | CPU SR60:6ES7288-1SR60-0AA0 固件:V2.4 版本ZKA-4488-WIFI:綜科智控4AI+4AO+8DI+8DO以太網modbus-tcp通信交換機:CSM 127 6GK7 277-1AA10-0AA0 |
表2.通信任務
| 硬件 | 通信角色 | IP地址 | 端口號 | 讀/寫 | 數據區域 |
| CPU SR60 | 客戶端 | 192.168.0.60 | 0 | 讀 | VB20-VB31 |
| ZKA-4488-WIFI | 服務器 | 192.168.0.105 | 10001 | 響應 | AI1~AI3模擬量采集值 |
客戶端側指令編程
1、系統塊中設置客戶端的IP地址,以確保IP地址設置無誤。此步驟為可選,如果確定IP地址設置無誤,可忽略此步驟。設置方法如圖2.所示。
圖2.系統塊設置IP地址
2、鼠標點擊 MAIN 主程序的程序段1的編程區域,從庫文件夾下找到 Modbus TCP 客戶端指令 MBUS_CLIENT,鼠標雙擊,指令出現在程序段1中,操作如圖3.所示。
圖3.添加客戶端指令
3、填寫客戶端指令參數,如圖4.所示。
圖4.填寫客戶端參數
程序塊具體參數詳細解釋介紹見表3.
| 參數及類型 | 數據類型 | 說明 | |
| Req | IN | BOOL | =1:表示向服務器發送Modbus 請求 |
| Connect | IN | BOOL | =1:嘗試與分配的IP地址及端口號建立連接;=0:嘗試斷開已經建立的連接,忽略Req的任何請求 |
| IPAddr1-4 | IN | BYTE | 填寫 Modbus TCP 服務器的IP地址IPAddr1-4為高到低字節 |
| IP_Port | IN | BYTE | 填寫Modbus TCP 服務器的端口號 |
| RW | IN | BYTE | 指定操作模式 =0:讀;=1寫 |
| Addr | IN | DWORD | 要進行讀寫的參數的 Modbus 起始地址,本例中也即ZKA-4488-ETH寄存器地址 |
| Count | IN | INT | 要進行讀寫的參數數據長度;數字量輸入/輸出Count=1表示1 bit,最大1920位對于模擬量輸入和保持寄存器,最大 Count 值為 120 字。本例中讀取AI1~AI3模擬輸入的讀數,因為每個AI輸入通道占用2個WORD寄存器地址,所以讀取3個通道AI1~AI3就需要讀取6個WORD寄存器 |
| DataPtr | IN_OUT | DWORD | 數據寄存器地址指針,指向本地用于讀/寫操作的數據地址區域的首地址 |
| Done | OUT | BOOL | TRUE:以下任一條件時為真:客戶端已與服務器建立連接;客戶端已與服務器斷開連接;客戶端已接收 Modbus 響應;發生錯誤 FALSE:客戶端正忙于建立連接或等待來自服務器的 Modbus 響應。 |
| Error | OUT | BOOL | 出現錯誤,僅一個周期有效 |
4、鼠標選中程序塊文件夾,單擊右鍵,下拉菜單中選擇庫存儲器,如圖5.所示。
圖5.點擊庫存儲器
5、在庫存儲區分配對話框中手動輸入存儲區的起始地址。此實例為VB5000開始,以使指令庫可以正常工作。確保庫存儲區與程序中其他已使用的地址不沖突。使用建議地址無法確定是否有地址重疊,所以推薦手動輸入正確的庫存儲區首地址。如圖6.所示。
圖6.庫存儲區地址分配
6、編譯項目,下載程序。
將M0.0置位為1,然后在狀態圖表中創建變量,VW20-VW30 共6個字,監視值如圖7.所示。
圖7.讀取ZKA-4488-ETH的數據
4 關于 Modbus TCP協議及地址
S7-200 SMART 做 Modbus TCP 通信,可以支持的功能碼及功能描述及所占用的地址區,如表4.所示。客戶端會主動的發送請求,服務器響應。在通信指令填寫參數中沒有直接填寫功能碼,而是通過多個參數填寫共同確定功能碼的。
表4.功能碼概況說明
| 功能碼(十進制) | 功能描述 | RW | Addr | Count | CPU地址 |
| 01 | 讀數字量輸出 位 | 0 | 00001-09999 | 1-1920 位 | Q0.0-1151.7 |
| 02 | 讀數字量輸入 位 | 0 | 10001-19999 | 1-1920 位 | I0.0-1151.7 |
| 03 | 讀寄存器 字 | 0 | 40001-49999400001-465535 | 1-120 字 | V區 |
| 04 | 讀模擬量輸入 字 | 0 | 30001-39999 | 1-120 字 | AIW0-AIW110 |
| 05 | 寫數字量輸出 單個位 | 1 | 00001-09999 | 1位 | Q0.0-Q1151.7 |
| 06 | 寫寄存器 單個字 | 1 | 40001-49999400001-465535 | 1個字 | V區 |
| 15 | 寫數字量輸出 多個位 | 1 | 00001-09999 | 1-1920 位 | Q0.0-1151.7 |
| 16 | 寫寄存器 多個字 | 1 | 40001-49999400001-465535 | 1-120 字 | V區 |
舉例:
和Modbus TCP服務器交換數據參數支持功能碼:03,在客戶端指令中設置兩個參數確定03功能碼:
RW=0:確定讀取數據,(篩選出可能會使用的功能碼:01,02,03,04),
Addr:40001-49999/400001-465535,表示交換數據為寄存器類型的數據。
5 Modbus TCP 常問問題
1、如何判斷Modbus TCP連接是否建立?
答:進行Modbus TCP通信,需要建立連接,
S7-200 SMART CPU作為Modbus TCP客戶端時:通過Modbus TCP Client指令 MBUS_CLIENT 的符號表中的 mConnected 參數來判斷,如圖1.所示
mConnected=1 表示已經建立連接,mConnected=0 表示尚未建立連接
圖1.mConnected判斷連接狀態
注意:當PLC內存在多個客戶端或者多個服務器時,不建議參考該狀態點。
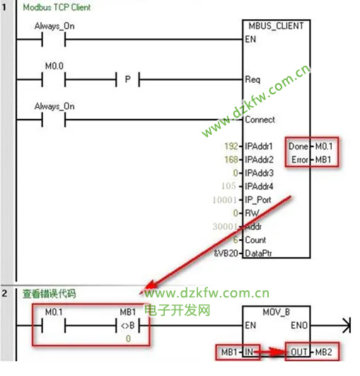
2、如何查看錯誤代碼?
答:出現錯誤時,MBUS_CLIENT 指令輸出參數Done 會為1,但是,Done在連接建立完成,連接斷開,響應完成時都會出現置位為1的情況。
出現錯誤時,還有Error字節會顯現出錯誤代碼,僅保留一個周期時間。
綜上所述,查看錯誤代碼,可以按照圖3.所示的方法進行。
圖3.查看錯誤代碼
3、進行 Modbus TCP 通信寄存器類型數據,數據量大超過120個字如何處理?
答:如果數據量超過120個字,可以進行如下兩種方法操作:
A、建立多個連接,不同連接之間,可以并行操作,因為占用的通信資源不同;
B、建立一個連接,進行多個操作,不同操作之間需要進行輪詢,同一時刻只有一個操作在進行。
4、Modbus TCP通信時,如何訪問地址范圍大于49999 的保持寄存器?
Modbus 保持寄存器地址在 40001 到 49999 這一范圍內。該范圍足以滿足大多數應用的要求,但有些 Modbus 從站設備將數據映射到地址范圍更大的保持寄存器中。 MBUS_CLIENT 指令允許參數 Addr 的附加范圍,以支持 400001 至 465536 的保持寄存器地址的擴
展范圍。例如,要訪問保持寄存器 16768,請將 MBUS_CLIENT 的 Addr 參數設置為 416768。 擴展尋址允許訪問 Modbus 協議支持的全部 65536 個可能地址。此擴展尋址僅適用于保持寄存器。
5、S7-200 SMART作為 Modbus TCP客戶端, 服務器為網關模塊,連接多個 Modbus RTU 設備時如何區分 Modbus RTU 從站地址能?
答:S7-200 SMART CPU 作為 Modbus TCP 客戶端與 Modbus TCP 服務器通信,當嘗試訪問比 Modbus TCP 服務器更低端的串行子網中的設備,會有報錯 "無法建立連接"。如果 Modbus TCP 服務器用于 Modbus RTU 協議的網關,則 MB_UNIT_ID 可用于識別串行網
絡上連接的從站設備。MB_UNIT_ID 用于將請求轉發到正確的 Modbus RTU 從站地址。一些 Modbus TCP 設備可能要求 MB_UNIT_ID 參數在限制范圍內。該參數所在位置,如圖4.所示
mModbusUnitID默認值為255(16#FF),如果從站設備有多個,可以S7-200 SMART 和網關模塊建立一個連接,在這個連接上通過修改UnitID的值進行UnitID的輪詢。
圖4.mModbusUnitID
6、對于一些服務器不支持寫單個數字量輸出位(功能碼 5)/單個保持寄存器(功能碼 6),S7-200 SMART 如何實現寫單個位/字。
答:一些 Modbus 服務器設備不支持 Modbus 功能寫入單個離散輸出位(Modbus 功能 5)或寫入單個保持寄存器(Modbus 功能 6)。相反,這些設備只支持多位寫入(Modbus 功能 15)或多寄存器寫入(Modbus 功能 16)。如果服務器設備不支持單個位/字 Modbus
功能,則 MBUS_CLIENT 指令將返回錯誤代碼 1。Modbus 客戶端協議允許強制 MBUS_CLIENT 指令使用多個位/字 Modbus 功能,而非使用單個位/字 Modbus 功能。可通過在 Modbus 客戶端符號表中查找符號 mModbusForceMulti,并在程序執行 MBUS_CLIENT 之前
更改此值,來強制多個位/字指令。將 mModbusForceMulti 設置為 TRUE,可在寫入單個位或寄存器時強制使用多個位/字功能。如圖5.所示。


返回頂部
刷新頁面
下到頁底